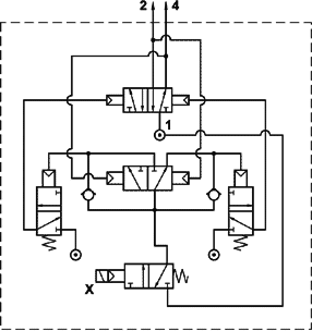
Flip/flop a comando elettrico, senza bobina
Codice: 10.018.3